歡迎訪問沼河浸過濾器官網

技術參數
- 單臺處理水量:45-800m3/h
- 最大工作壓力:0.1-1.6Mpa
- 過濾器清潔時的壓力損失:≤0.018Mpa
- 最高工作水溫:95℃
- 過濾精度范圍:10-3000μm
- 自清洗所需水量:<1%
- 自清洗時間:10-60秒
- 自清洗控制方式:壓差、時間及手動
- 電控方式:交流三相380V/ 50Hz
- 控制界面:數顯、旋鈕、開關
- 濾網類型:316L編織網、楔形網
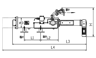
尺寸對照表

型號 | 管徑 | 出入水口 | L1 | L2 | H | 濾網面積 | 處進水量 | 重量 |
---|---|---|---|---|---|---|---|---|
(inch) | mm | mm | mm | W | cm2 | m3/h | Kg | |
ELC-U03 | 3 | 80 | 450 | 442 | 615 | 3562 | 45 | 117 |
ELC-U04 | 4 | 100 | 450 | 442 | 615 | 5236 | 65 | 120 |
ELC-U05 | 5 | 125 | 900 | 457 | 687 | 9257 | 105 | 211 |
ELC-U06 | 6 | 150 | 900 | 457 | 687 | 11138 | 150 | 225 |
ELC-U08 | 8 | 200 | 900 | 457 | 687 | 15769 | 265 | 245 |
ELC-U10 | 10 | 250 | 1200 | 472 | 784 | 21489 | 410 | 411 |
ELC-U12 | 12 | 300 | 1300 | 720 | 784 | 34257 | 590 | 512 |
ELC-U14 | 14 | 350 | 1500 | 550 | 835 | 40357 | 800 | 632 |
安裝圖
